Analog Devices Inc. ADFS5758 16-Bit-Strom-/Spannungsausgangs-DAC
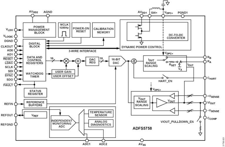
Der Analog Devices Inc. ADFS5758 16-Bit-Strom-/Spannungsausgangs-DAC ist für die funktionale Sicherheit für einen unipolaren Stromausgang zugelassen. Der DAC ist vollständig mit einer systematischen SC3- Funktion konform. Dies kann gemäß IEC 61508 in sicherheitsbezogenen Applikationen bis zu SIL 2 verwendet werden. Dadurch wird einem einzelnen ADFS5758 das Erreichen von SIL 2 für eine nicht-redundante Konfiguration ermöglicht. Der sichere Zustand für den ADFS5758 ist ein offener Schaltkreis/eine hohe Impedanz. Der ADFS wird mit einem Stromversorgungsbereich von -33 V (min.) auf AVSS bis +33 V (max.) bei AVDD1 mit einer maximalen Betriebsspannung von 60 V zwischen beiden Schienen betrieben. Die dynamische On-Chip-Leistungssteuerung (DPC) reduziert die Verlustleistung des Gehäuses. Dies wird erreicht, indem die Versorgungsspannung (VDPC+) zur VIOUT-Ausgangstreiberschaltung von 4,95 V bis 27 V mit einem Abwärts-DC/DC-Wandler reguliert wird, der für eine reduzierte On-Chip-Verlustleistung optimiert ist. Der CHART-Pin ermöglicht eine Kopplung des HART®-Signals mit dem Stromausgang.Merkmale
- Funktionale Sicherheitszulassung gemäß SIL 2/SC3 für unipolaren Stromausgang von TÜV Rheinland, Datei-Nr. 968/FSP 2055.00/20
- Strom-/Spannungsausgang in einem einzigen Anschluss verfügbar
- Stromausgangsbereiche: 0 mA bis 20 mA, 4 mA bis 20 mA, 0 mA bis 24 mA, ±20 mA, ±24 mA und -1 mA bis +22 mA
- Spannungsausgangsbereiche (mit 20 % über dem Bereich): 0 V bis 5 V, 0 V bis 10 V, ±5 V und ±10 V
- Benutzerprogrammierbares Offset und Gain
- Fortschrittliche On-Chip-Diagnosefunktionen
- Der 12-Bit-ADC fungiert als eine unabhängige Überwachungsfunktion, die den Ausgang und die Genauigkeit validieren kann.
- On-Chip-Referenz
- DPC für das Wärmemanagement
- Benutzerprogrammierbares Offset und Gain
- Robuste Architektur, einschließlich Ausgangsfehlerschutz
- EMV-Prüfstandards: IEC 61000-4-6 Leitungsgebundene Immunität (10 V, Klasse A)
- IEC 61000-4-3 Abgestrahlte Immunität (20 V/m, Klasse A)
- IEC 61000-4-2 ESD (±6 kV Kontakt, Klasse B)
- IEC 61000-4-4 Elektrische schnelle Transienten (EFT) (±4 kV, Klasse B)
- IEC 61000-4-5 Überspannungsschutz (±4 kV, Klasse B)
- CISRP 11 Abgestrahlte Emissionen (Klasse B)
- 32-Pin-LFCSP-Gehäuse von 5 mm × 5 mm
- Temperaturbereich: -40 °C bis +105 °C
Applikationen
- Prozesssteuerung
- Betätigersteuerung
- Kanal-isolierte analoge Ausgänge
- Speicherprogrammierbare Steuerungs(SPS)- und Prozessleitsystem(PLS)-Applikationen
- HART-Netzwerkkonnektivität
Blockdiagramm
Veröffentlichungsdatum: 2020-12-04
| Aktualisiert: 2024-12-09
