Diodes Incorporated AP3785TEV1 Evaluierungsboard

Das Evaluierungsboard AP3785TEV1 von Diodes BLUETOOTH  basiert auf der Flyback-Topologie und ist für die Evaluierung des leistungsstarken AC/DC-Stromversorgungsreglers AP3785TMTR-G1 ausgelegt. Das Evaluierungsmodul  verwendet die Impulsfrequenzmodulations-Methode und einen primärseitig geregelten Modus. Das Board AP3785TEV1 arbeitet mit Talschaltungsbereich und bietet einen niedrigen Stromverbrauch im Standby-Modus. Diese Evaluierungsplatine ist für hocheffiziente, kostengünstige und komponentenarme Stromversorgungssysteme für Haushaltsgeräte und Ladegeräteanwendungen konzipiert. Das Board AP3785TEV1 erfüllt die Anforderungen für Energieeffizienz gemäß DOE VI und CoC Tier 2.

Das Board AP3785TEV1 arbeitet bei einem Eingangsspannungsbereich von 90 V AC bis 265 V AC. Dieses Evaluierungsboard bietet eine Gesamtausgangsleistung von 15 W, einen Hauptausgang mit 5 V und eine Standby-Eingangsleistung von weniger als 30 mW. Es ist hervorragend für Ladegeräte, Adapter, Mobiltelefone, PDAs, MP3s, Standby- und Hilfsstromversorgungen geeignet.

Merkmale

  • Hoher Wirkungsgrad
  • Kostengünstig und weniger Komponenten
  • Überspannungsschutz (OVP)
  • Transformator-Sättigungsschutz (TSP)
  • Impulsfrequenzmodulations-Methode
  • Primärseitiger Regelmodus
  • Optisches Leitungsschutzsystem (OLP)
  • Externer Übertemperaturschutz (OTP)
  • Kurzschlusssicherung am Ausgang (OSP)

Technische Daten

  • Eingangsspannungsbereich: 90 VAC bis 265 VAC
  • > 85 % Wirkungsgrad
  • Gesamtausgangsleistung: 15 W
  • 5-V-Hauptausgang
  • Standby-Eingangsleistung: > 30 mW

Applikationen

  • Ladegeräte
  • Adapter
  • Handys
  • PDAs
  • MP3-Player
  • Standby- und Hilfsstromversorgungen

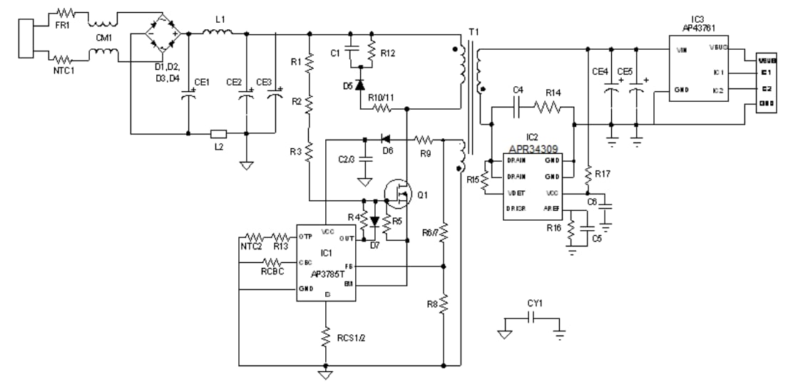
Schaltplan-Diagramm

Schaltplan - Diodes Incorporated AP3785TEV1 Evaluierungsboard

Board-Layout

Diodes Incorporated AP3785TEV1 Evaluierungsboard
Veröffentlichungsdatum: 2020-02-10 | Aktualisiert: 2024-07-19