onsemi NCP1343 Quasi-Resonanz-Flyback-Controller
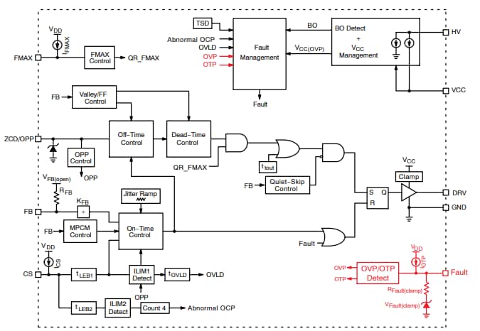
onsemi NCP1343 Quasi-Resonanz-Flyback-Controller eignen sich hervorragend für die Entwicklung von leistungsstarken Offline-Leistungswandlern. Der NCP1343 verfügt über eine eigene Valley-Lockout-Schaltung, die eine stabile Valley-Schaltung gewährleistet. Dieses System arbeitet bis zum 6. Tal und wechselt in den Frequenz-Foldback-Modus, um Schaltverluste zu reduzieren. Wenn die Last weiter abnimmt, wechselt der NCP1343 in den Quiet-Skip-Modus, um die Leistungsabgabe zu steuern und gleichzeitig das akustische Rauschen zu minimieren.Merkmale
- Integrierte Hochspannungs-Einschaltschaltung mit Spannungsabfall-Erkennung
- Großer VCC-Bereich: 9 V bis 28 V
- VCC-Überspannungsschutz: 28 V
- Schutz gegen abnormalen Überstrom für Wicklungskurzschluss oder Sättigungserkennung
- Interne Temperaturabschaltung
- Valley-Schaltungsbetrieb mit Valley-Sperrschaltung für einen Betrieb ohne Rauschen
- Frequenz-Foldback mit Minimalfrequenzklemme von 25 kHz für erhöhten Wirkungsgrad bei leichten Lasten
- Schnelles Frequenz-Foldback zur schnellen Reduzierung der Schaltfrequenz bei leichten Lasten
- Skip-Modus mit Quiet-Skip-Technologie für höchste Leistung bei leichten Lasten
- Reduzierter Stromverbrauch für eine Nulllast-Leistung unter 30 mW
- Frequenz-Jittering für reduzierte EMI-Signatur
- Verriegelung oder Überlastschutz mit Timer-basierter automatischer Wiederherstellung
- Einstellbarer Überlastschutz (OPP)
- Einstellbare Maximalfrequenz-Klemme
- CCM-Betrieb während Leistungsexkursionsmodus (PEM)
- Fehler-Pin für schwerwiegende Fehlerbedingungen, NTC-kompatibel für OTP
Blockdiagramm
Veröffentlichungsdatum: 2021-03-23
| Aktualisiert: 2024-09-13
