STMicroelectronics LED6000 Monolithische Abwärts-Schaltregler

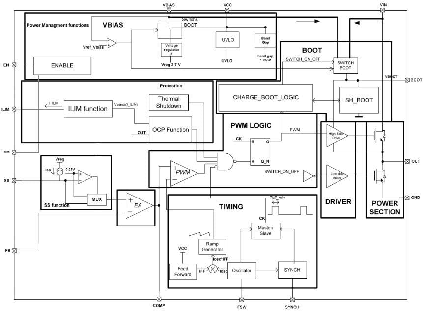
Die monolithischen Abwärts-Schaltregler LED6000 von STMicroelectronics sind so konzipiert, dass sie bis zu 3 A Gleichstrom für Hochleistungs-LEDs antreiben. Der typ. 250 mV RMESS Spannungsabfall verbessert den Wirkungsgrad. Das digitale Dimmen wird durch das Antreiben des dedizierten DIM-Pins realisiert. Die einstellbare Strombegrenzung, die für die Auswahl des Induktivitäts-RMS-Stroms in Übereinstimmung mit dem Nennausgangs-LED-Strom ausgelegt ist sowie die Einstellbarkeit der Schaltfrequenz erlauben eine kompakte Größe der Applikation. Der VBIAS-Pin verfügt über eine eingebettete Umschaltung, die den Wirkungsgrad bei geringer Last maximiert. Mehrere Bauteile können durch den Austausch des SYNC-Pins synchronisiert werden, um das Rauschen in geräuscharmen Applikationen zu vermeiden und den Eingangsstrom-RMS-Wert zu reduzieren. Die Einheit ist vollständig gegen Übertemperatur, Überstrom und Ausgangs-Kurzschlüsse geschützt. Der LED6000 ist in einem HTSSOP16 Exposed-Pad-Gehäuse untergebracht.

Merkmale

  • Bis zu 3 A DC-Ausgangsstrom
  • 4,5 V bis 61 V Betriebseingangsspannung
  • RDSON = 250 mΩ typ.
  • Einstellbare fSW (250 kHz - 1,5 MHz)
  • Dimmfunktion mit dediziertem Pin
  • Niedrige IQ-Abschaltung (typ. 10 μA von VIN )
  • Niedriger IQ-Betrieb (typ. 2,4 mA)
  • ± 3 % Ausgangsstromgenauigkeit
  • Synchronisierung
  • Dedizierter Freigabekontakt
  • Einstellbare Sanftanlauf-Zeit
  • Anpassbare Strombegrenzung
  • Betrieb mit geringem Ausfall (max. 12 μs )
  • VBIAS verbessert den Wirkungsgrad bei leichter Last
  • Sequentialisierung der Ausgangsspannung
  • Automatische Wiederherstellung bei thermischem Shutdown
  • MLCC-Ausgangskondensator

Applikationen

  • HB LED-Treiber-Applikationen
  • Halogenlampen-Ersatz

Blockdiagramm

Blockdiagramm - STMicroelectronics LED6000 Monolithische Abwärts-Schaltregler
Veröffentlichungsdatum: 2017-04-03 | Aktualisiert: 2022-04-26