ROHM Semiconductor LogiCoA003-EVK-001 Evaluierungsboard

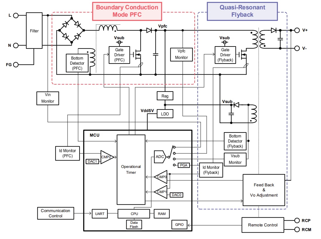
 Das LogiCoA003-EVK-001 Evaluierungsboard von ROHM Semiconductor dient zur Evaluierung und Demonstration des Betriebsverhaltens von LogiCoA™ -Lösungen (Logik-Wechselrichter und Verstärker). LogiCoA™ ist eine Leistungslösung, die eine analog-digitale Hybridsteuerung für ein Schaltnetzteil implementiert. Dieses Evaluierungsboard ist speziell für Begrenzungsleistungsmodus-PFC und quasi-resonante Sperrwandler mit analog-digitaler Hybridsteuerung konzipiert. Das LogiCoA003-EVK-001 Evaluierungsboard verwendet den ML62Q2035 LogiCoA™ Mikrocontroller als Stromversorgungsregler, der den BCM-PFC- Wechselrichter und den QR-Flyback-Wechselrichter steuert. Dieses Evaluierungsboard enthält auch externe Komponenten wie GATE Treiber MOSFET Diode LDO und ein Transformator als Applikation Schaltungen für BCM-PFC und QR Flyback Wechselrichter.

Der PFC-Wandler in der ersten Stufe des Evaluierungsboards LogiCoA003-EVK-001 arbeitet im Boundary-Conduction-Modus (BCM). Im Grenzleitungsmodus wird der MOSFET zu dem Zeitpunkt eingeschaltet, zu dem der Induktionsstrom den Wert Null hat, wodurch die Schaltverluste reduziert werden. Der Flyback-Wandler in der letzten Stufe des Boards LogiCoA003-EVK-001 arbeitet im quasi-resonanten (QR) Modus. Im QR-Modus schaltet er den MOSFET bei niedriger Drain-Spannung an, was zu einer Reduzierung der Schaltverluste beiträgt.

Das Evaluierungsboard LogiCoA003-EVK-001 ist mit einem Block zum Einstellen der Ausgangsspannung ausgestattet. Dieser Block ermöglicht die Einstellung der Ausgangsspannung ohne Änderung der Bauteilwerte, indem die Parameter des Mikrocontrollers angepasst werden.

Technische Daten

  • Eingangsspannungsbereich: 85 V – 264 V
  • Eingangsfrequenzbereich: 47 Hz – 63 Hz
  • Einschalspannungsbereich: 80 V – 120 V
  • Ausgangsspannungsbereich: 21,6 V – 26,4 V
  • Ausgangsstrom: 4 A
  • Überstromschutzbereich: 2 A – 4,8 A
  • Wirkungsgrad der Stromversorgung: 87 %
  • Leistungsfaktor: 0,97

Blockdiagramm

Blockdiagramm - ROHM Semiconductor LogiCoA003-EVK-001 Evaluierungsboard

LogiCoA™ Übersicht über die Stromversorgungslösung

ROHM Semiconductor LogiCoA003-EVK-001 Evaluierungsboard

Anschlussdiagramm

ROHM Semiconductor LogiCoA003-EVK-001 Evaluierungsboard

Überblicksbild

ROHM Semiconductor LogiCoA003-EVK-001 Evaluierungsboard
Veröffentlichungsdatum: 2025-08-01 | Aktualisiert: 2025-08-19